English
Русский
Български
Беларускі
Український
Српски
Hrvatski
Română
Polski
Slovenský
Magyar
Articles
Sitemap
Contacts
Search:
Accent
Elantra
Getz
Grandeur
Sonata
Santa Fe
Tucson
Others
Getz
(2002-2011)
Main
Getz
1
(2002-2011)
Electrical equipment
Electrical circuits
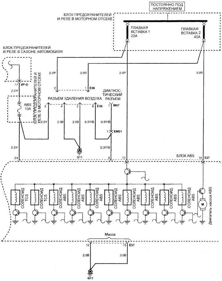
Electrical diagram of the anti-lock braking system (ABS)
Electrical diagram of the anti-lock braking system (ABS)
(Hyundai Getz 1)
0
Electrical diagram of the anti-lock braking system
This article is available at
russian
,
bulgarian
,
belarusian
,
ukrainian
,
serbian
,
croatian
,
romanian
,
polish
,
slovak
,
hungarian
This article has been reviewed by:
Konstantin Smirnov
Add to social network:
Previous
Getz: Electrical circuits
Next
Automatic transmission diagram
Electrical diagram of the fan and air conditioning system control
1.1 liter engine management system diagram
Engine management system diagram for 1.3, 1.5 and 1.6 liters
Electrical diagram of the instrument cluster without/with on-board computer
Wiring diagram for outside rear view mirror switches
Wiring diagram of the headlight corrector switch
We recommend other articles on the topic of Hyundai manuals:
Anti-lock braking system (ABS)
Hyundai Accent 1 (1994-1999)
Electrical diagram of the anti-lock braking system
Hyundai Elantra 3 (2000-2006)
Anti-lock braking system — general information
Hyundai Sonata 3 (1993-1998)
Anti-lock braking system
Hyundai Santa Fe 2 (2007-2012, petrol)
Anti-lock braking system (ABS) — device
Hyundai Tucson 1 (2005-2010)
Anti-lock braking system
Hyundai Matrix (2001-2010, petrol)
Link in different formats to this article
Text
HTML
BB Code
Article about the repair of South Korean cars Hyundai Getz (2002-2011): Electrical diagram of the anti-lock braking system (ABS): https://www.hyundaibook.ru/en/Getz/1/electrics/schemes/elektricheskaya-shema-antiblokirovochnoy-tormoznoy-sistemy-abs
Hyundai Getz (2002-2011): Electrical diagram of the anti-lock braking system (ABS)
- article on the website www.HyundaiBook.ru about the repair of cars of a South Korean company Hyundai.
[url=https://www.hyundaibook.ru/en/Getz/1/electrics/schemes/elektricheskaya-shema-antiblokirovochnoy-tormoznoy-sistemy-abs]Hyundai Getz (2002-2011): Electrical diagram of the anti-lock braking system (ABS)[/url] - article on the website www.HyundaiBook.ru about the repair of cars of a South Korean company Hyundai.
Visitor comments
No comments yet
How much will 44 + 21 ?
Getz
(2002-2011)
User manual
Control devices
Heating and ventilation
Audio system
Car driving
Faults en route
Maintenance
Technical information
Power unit
Engine repair 1.1/1.3 l
Engine repair 1.5/1.6 l
Lubrication system
Cooling system
Fuel system
Exhaust system
Ignition system
Transmission
Clutch
Mechanical gearbox
Automatic gearbox
Drive shafts and axles
Chassis
Suspension and wheels
Steering
Brake system
Body
Exterior (external elements)
Interior (internal elements)
Air conditioning and heater
Electrical equipment
Equipment and devices
Power devices
Electrical circuits