Снятие
1. Отсоедините шланг от клапана принудительной вентиляции картера. Снимите клапан с крышки головки цилиндров и подсоедините его к шлангу вентиляции картера.
2. Пустите двигатель на частоте холостого хода, пальцем закройте отверстие клапана и убедитесь, что чувствуется разрежение, создаваемое во впускном коллекторе.
Примечание. При этом плунжер клапана должен совершать возвратно-поступательное движение.

3. Если разрежение не чувствуется, очистите клапан и шланг вентиляции картера или замените их.
Проверка
1. Снимите клапан принудительной вентиляции картера.
2. Для проверки перемещения плунжера вставьте тонкий стальной стержень со стороны резьбовой части клапана.
3. Если плунжер не перемещается, значит, клапан засорен и, его необходимо очистить или заменить.
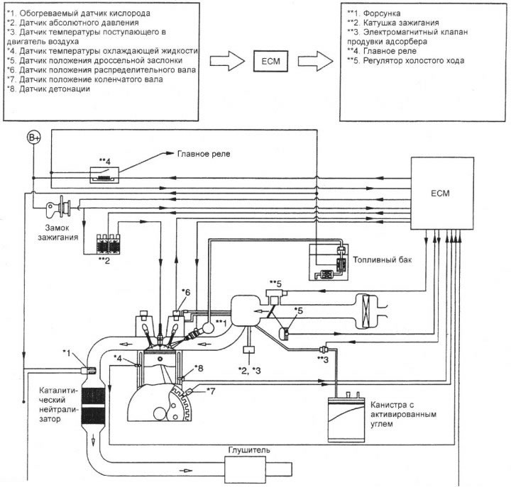
Схема системы снижения токсичности отработавших газов и улавливания паров топлива автомобилей без системы бортовой диагностики

Установка
Установите клапан вентиляции картера и затяните его требуемым моментом.
Момент затяжки: 8–12 Н·м.
(Материал был получен с веб-ресурса: HyundaiBook)
