HyundaiBook.ru
Ремонт Chevrolet Ремонт Honda Ремонт Toyota Ремонт Land Rover Ремонт VAZ Ремонт Renault Ремонт Nissan
Русский English
Български
Беларускі
Український
Српски
Hrvatski
Română
Polski
Slovenský
Magyar
СтатьиКартаКонтакты  
 
 
 
 
 
 
 
 
 
 
  Accent   Elantra   Getz   Grandeur   Sonata   Santa Fe   Tucson   Прочие
Гетц (2002-2011)
  • Главная
  • Гетц
  • 1 (2002-2011)
  • Электрооборудование
  • Электрические схемы
  • Электрическая схема вентилятора и управления системой кондиционирования воздуха

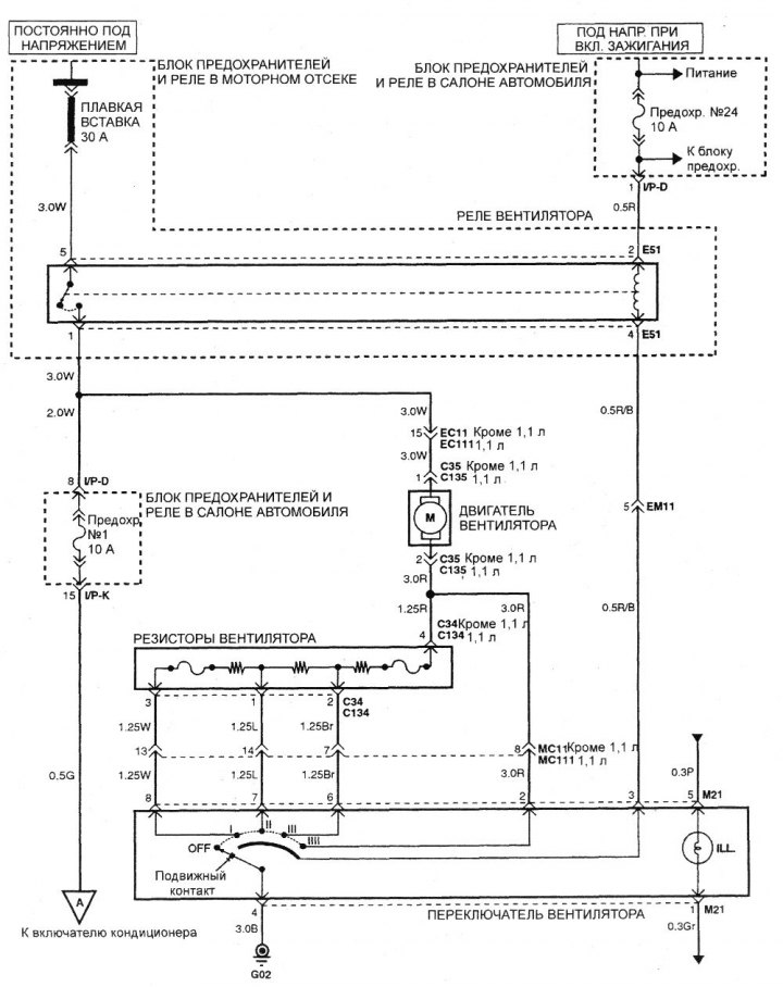
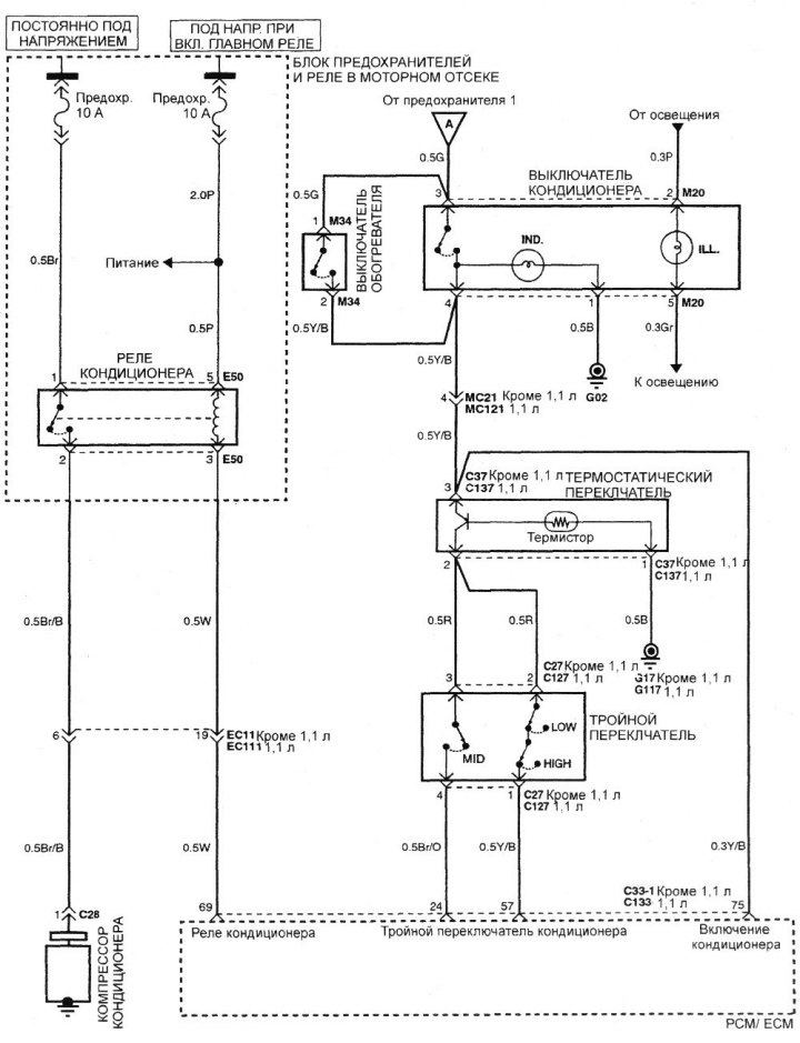
Электрическая схема вентилятора и управления системой кондиционирования воздуха (Hyundai Getz 1)

0

Электрическая схема вентилятора и управления системой кондиционирования воздуха (ручное управление)



Электрическая схема вентилятора и…


Электрическая схема вентилятора и…
Эта статья доступна на английском, болгарском, белорусском, украинском, сербском, хорватском, румынском, польском, словацком, венгерском
Данная статья была проверена: Константин Смирнов
Добавить в социальную сеть:

Предыдущие
Гетц: Электрические схемы
Следующие

Электрическая схема антиблокировочной тормозной системы (ABS)
Схема автоматической коробки передач
Схема системы управления двигателем объемом 1,1 литра
Схема системы управления двигателем объемом 1,3, 1,5 и 1,6 литра
Электросхема комбинации приборов без/с бортового компьютера
Электросхема переключателей наружных зеркал заднего вида
Электросхема переключателя корректора фар
Электронный блок управления временной задержкой и охранной сигнализацией
Рекомендуем другие статьи по теме мануалов Хендай:

Схема системы кондиционирования воздуха Хендай Акцент 3 (2005-2010)
Электрическая схема вентилятора и управления системой… Хендай Элантра 3 (2000-2006)
Общие правила при работе с электронной системой управления Хендай Соната 4 (2001-2012, бензин)
Схема системы управления АКПП (2,7 л) Хендай Санта Фе 2 (2007-2012, бензин)
Гидроэлектронный блок управления антиблокировочной системой… Хендай Туссан 1 (2005-2010)
Панель управления системой вентиляции с круглыми ручками Хендай Матрикс (2001-2010, бензин)
Ссылка в разных форматах на эту статью

Комментарии посетителей
Комментариев пока нет


Сколько будет 21 + 18 ?

       



Гетц (2002-2011) 
  • Руководство по эксплуатации
  • Приборы управления
  • Отопление и вентиляция
  • Аудиосистема
  • Вождение автомобиля
  • Неисправности в пути
  • Техническое обслуживание
  • Техническая информация
  • Силовой агрегат
  • Ремонт двигателя 1,1/1,3 л
  • Ремонт двигателя 1,5/1,6 л
  • Система смазки
  • Система охлаждения
  • Топливная система
  • Выхлопная система
  • Система зажигания
  • Трансмиссия
  • Сцепление
  • Механическая коробка
  • Автоматическая коробка
  • Приводные валы и оси
  • Шасси
  • Подвеска и колеса
  • Рулевое управление
  • Тормозная система
  • Кузов
  • Экстерьер (внешние элементы)
  • Интерьер (внутренние элементы)
  • Кондиционер и отопитель
  • Электрооборудование
  • Оборудование и приборы
  • Силовые устройства
  • Электрические схемы
Автомобильный анекдот
хочу ещё
HyundaiBook.ru © 2018-2026 · Мобильная версия · Карта сайта: EN BG BY UA RS HR RO PL SK HU · Администрация · Поиск по сайту · Владельцам Хендай Акцент 1 · Акцент 2 · Акцент 3 · Элантра 1 · Элантра 2 · Элантра 3 · Гетц · Соната 3 · Соната 4 · Санта Фе 2 · Туссан 1 · Туссан 2 · Матрикс · Автоновости о Hyundai · Устройство автомобилей · Газовое оборудование · Диагностика авто на СТО · Двигатели D4AF, D4AK, D4AE
Этот сайт использует куки для оптимизации. Продолжая, вы принимаете условия.