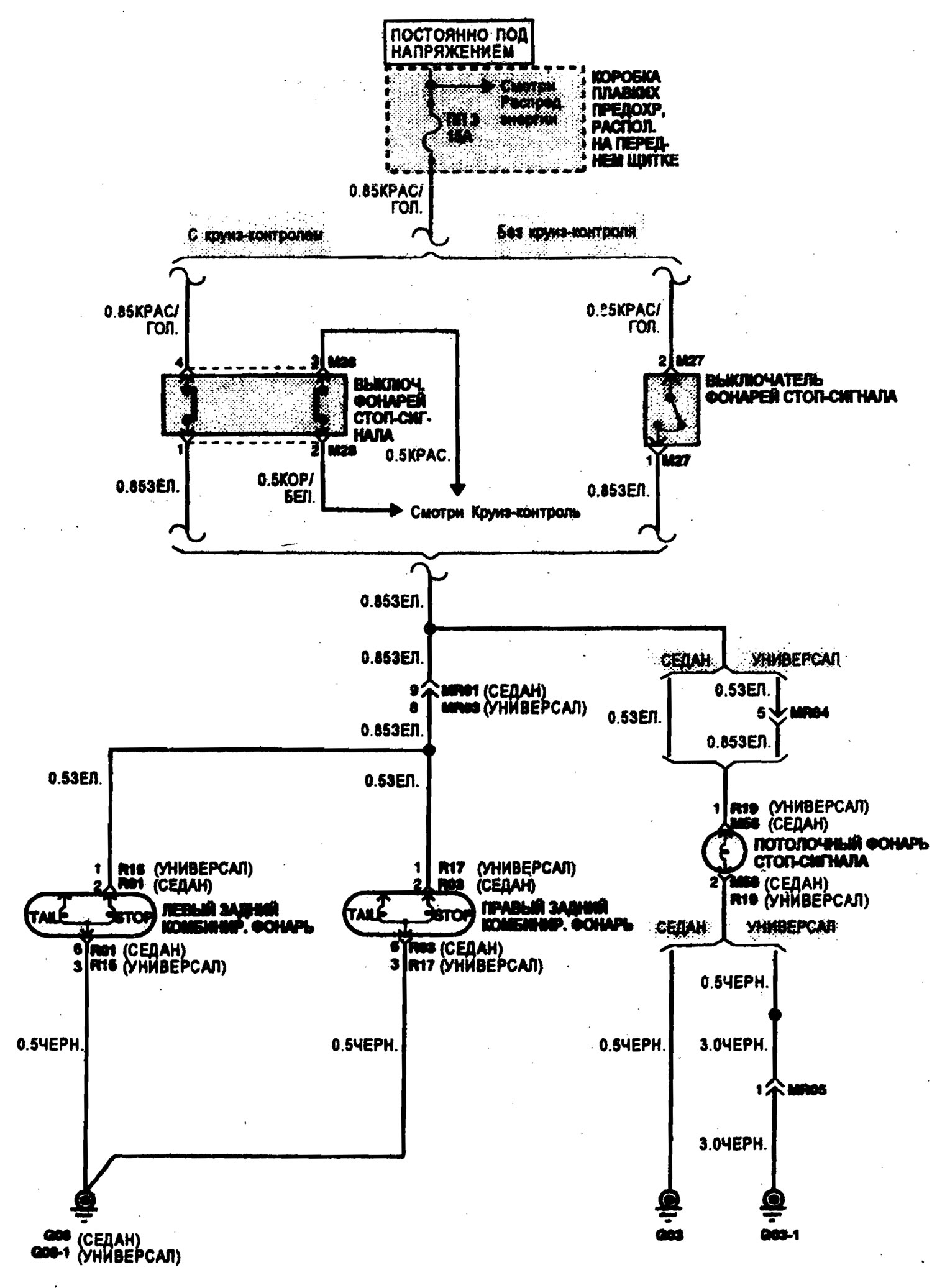
Схема фонарей стоп-сигнала (Hyundai Elantra J2)
0
Эта статья доступна на английском, болгарском, белорусском, украинском, сербском, хорватском, румынском, польском, словацком, венгерском
Предыдущие
Следующие
Схема фонарей заднего хода
Схема указателей поворота, аварийной сигнализации
Схема ближнего света фар
Схема антиблокировочной системы тормозов
Схема системы управления А/Т и замком зажигания
Схема системы зажигания
Схема указателей поворота, аварийной сигнализации
Схема ближнего света фар
Схема антиблокировочной системы тормозов
Схема системы управления А/Т и замком зажигания
Схема системы зажигания
Рекомендуем другие статьи по теме мануалов Хендай:
Электрическая схема стоп-сигнала Хендай Акцент 1 (1994-1999)
Верхний стоп-сигнал Хендай Гетц (2002-2011)
Схема электрических соединений Хендай Соната 3 (1993-1998)
Верхний стоп-сигнал Хендай Санта Фе 2 (2007-2012, бензин)
Проверка реле звукового сигнала Хендай Туссан 1 (2005-2010)
Верхний стоп-сигнал Хендай Матрикс (2001-2010, бензин)
Ссылка в разных форматах на эту статью
Комментарии посетителей
Комментариев пока нет
- Руководство по эксплуатации
- Приборы управления
- Аудиосистема
- Запуск двигателя и вождение
- Неисправности в пути
- Техобслуживание и уход
- Техническая информация
- Силовой агрегат
- Бензиновые двигатели
- Дизельные двигатели
- Система смазки
- Система охлаждения
- Топливная система (бензин)
- Топливная система (дизель)
- Снижение токсичности
- Система зажигания
- Трансмиссия
- Сцепление
- Механическая коробка
- Автоматическая коробка
- Приводные валы и оси
- Шасси
- Подвеска автомобиля
- Рулевое управление
- Тормозная система
- Кузов
- Экстерьер (наружные элементы)
- Интерьер (внутренние элементы)
- Система кондиционирования
- Электрооборудование
- Оборудование и приборы
- Фары и освещение
- Силовые устройства
- Электрические схемы
- Общая информация
- Техническое обслуживание
- Силовой агрегат
- Ремонт двигателя
- Система охлаждения
- Система впуска и выпуска
- Топливная система
- Трансмиссия
- Сцепление
- Механическая коробка
- Автоматическая коробка
- Приводные валы и оси
- Шасси
- Передняя подвеска
- Задняя подвеска
- Рулевое управление
- Тормозная система
- Кузов
- Элементы кузова
- Электрооборудование
- Оборудование и приборы
- Электрические схемы
- Общая информация
- Введение в руководство
- Техническое обслуживание
- Силовой агрегат
- Мелкий ремонт двигателя
- Капитальный ремонт двигателя
- Система смазки
- Система охлаждения
- Система впрыска топлива
- Система зажигания
- Выхлопная система
- Трансмиссия
- Сцепление
- Механическая коробка передач
- Автоматическая коробка передач
- Приводные валы
- Шасси
- Передняя подвеска
- Задняя подвеска
- Рулевое управление
- Колеса и шины
- Диагностика неисправностей
- Тормозная система
- Кузов
- Элементы кузова
- Электрооборудование
- Оборудование и приборы
- Силовые устройства
- Отопление и кондиционирование
- Электрические схемы
Автомобильный анекдот
хочу ещё

